高级检索

液压支架硬件在环仿真系统研究

Research on hardware-in-the-loop simulation system of powered support

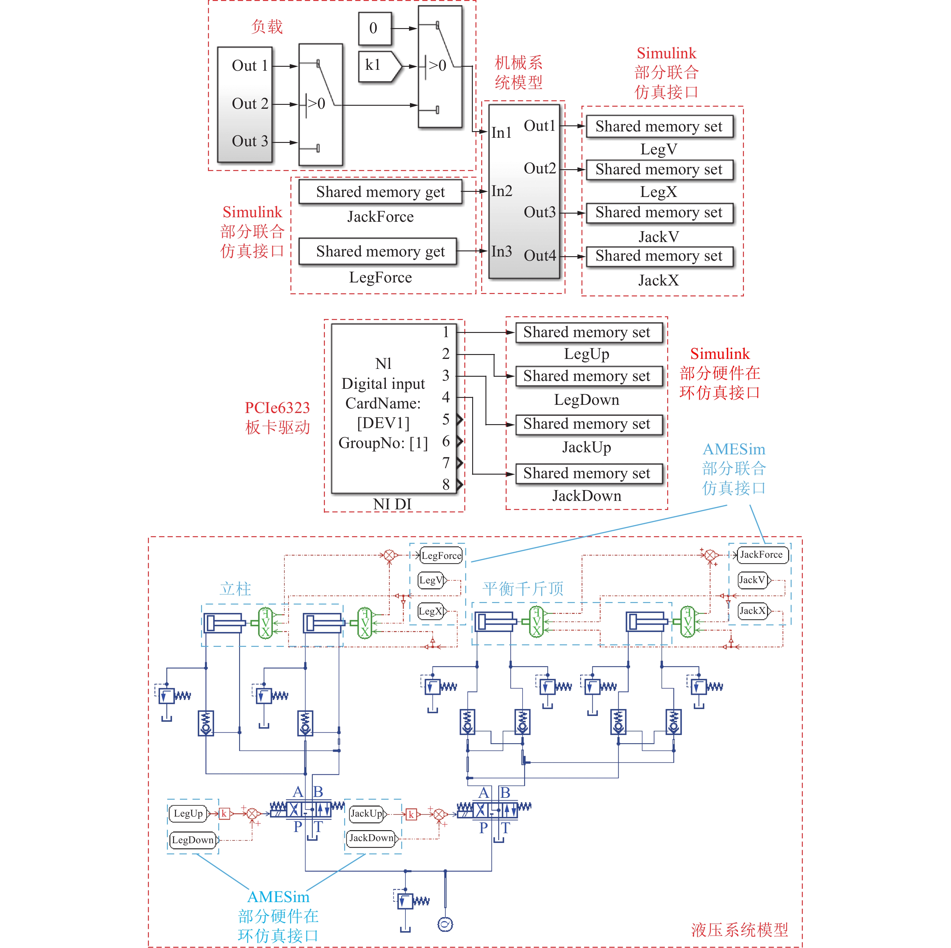
  • 摘要: 为有效解决煤矿井下试验困难以及煤层割完不可再现的难题,向综采工作面液压支架控制策略的验证提供测试平台,建立了液压支架硬件在环仿真系统。首先,基于液压支架液压系统原理图在AMEsim中搭建液压系统模型,将液压系统模型与Simulink中液压支架机械系统动力学模型进行耦合,构建液压支架模型。其次,基于Simpole实时仿真平台搭建硬件系统,提出用继电器充当电磁阀驱动器与PCIe6323板卡间的端口匹配装置的方法,将软件系统的模型编译至Simpole实时仿真平台实现真实控制器对液压支架模型进行伸/收立柱、伸/收平衡千斤顶动作。使用ZY2400/12/20D型液压支架作为试验对象进行空载状态实物试验,通过液压支架实物试验值与硬件在环仿真值对比和实时性分析,验证液压支架硬件在环仿真系统的正确性。最后,对载荷作用下液压支架的动态特性进行硬件在环仿真分析,通过对比冲击载荷作用不同位置时液压支架的动态特性,发现随着冲击载荷作用位置由顶梁前端向尾端动,冲击载荷对立柱的作用逐渐减小,而平衡千斤顶先受压再受拉。顶梁与立柱、平衡千斤顶的两铰接点间存在一临界位置,在冲击载荷靠近临界位置时,平衡千斤顶受压或受拉程度越小,冲击载荷越远离临界位置时,平衡千斤顶受压或受拉程度越大。

     

    Abstract: To effectively solve the difficulties of conducting experiments in underground coal mines and the problem of irreproducible coal cutting, and to provide a testing platform for the verification of the control strategy of hydraulic supports on the fully-mechanized working face, this article establishes a hardware-in-the-loop simulation system for hydraulic supports. First, based on the hydraulic system schematic diagram of a hydraulic support, a hydraulic system model is built in AMESim. Then, the hydraulic system model is coupled with a mechanical system dynamic model of the hydraulic support in Simulink, to construct a hydraulic support model.Secondly, based on the Simpole real-time simulation platform, a hardware system is built. A method is proposed to use relays as the solenoid valve driver and a port matching device between the relay and the PCIe6323 board to compile the software system model to the Simpole real-time simulation platform to achieve real-time control of the hydraulic support model for extending/retracting the column and the balance jack.The ZY2400/12/20D hydraulic support is used as the experimental object for the unloaded physical experiment. The correctness of the hydraulic support hardware-in-the-loop simulation system is verified by comparing the physical experiment values of the hydraulic support with the hardware-in-the-loop simulation values and analyzing the real-time performance.Finally, the dynamic characteristics of the hydraulic support under load are analyzed by hardware-in-the-loop simulation. By comparing the dynamic characteristics of the hydraulic support under different positions of impact load, it is found that as the position of the impact load moves from the front end of the roof beam towards the tail end, the effect of the impact load on the column gradually decreases, and the balance jack is first compressed and then stretched. There is a critical position between the two hinged points of the top beam and the column and the balance jack. When the impact load is near the critical position, the smaller the compression or tension degree of the balance jack, the more far away from the critical position of the impact load, the greater the compression or tension degree of the balance jack.

     

/

返回文章
返回