高级检索

深部煤炭流态化开采无绳提升系统及其协同驱动控制策略

Deep coal fluidization mining ropeless hoisting system and its cooperative driving control strategy

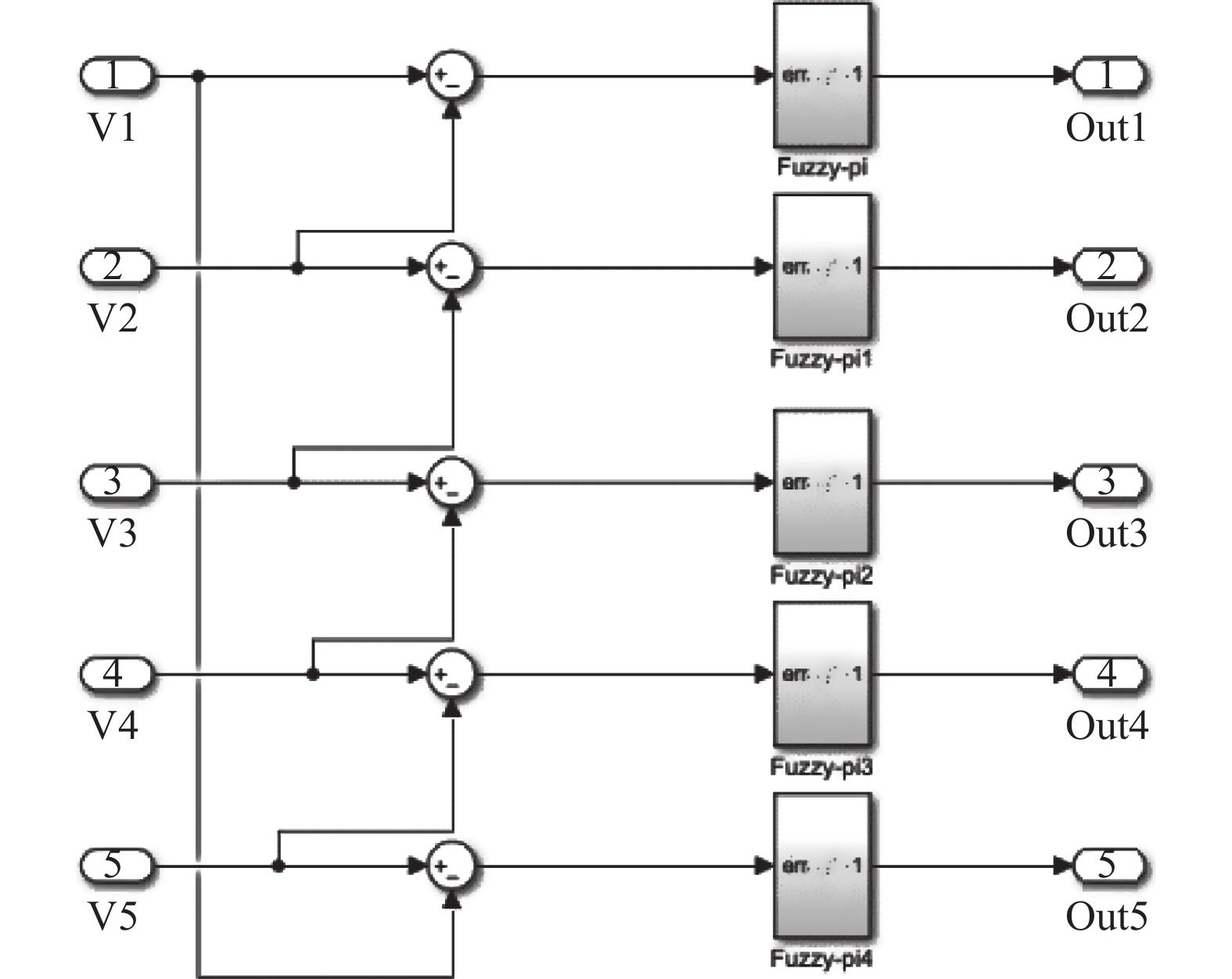
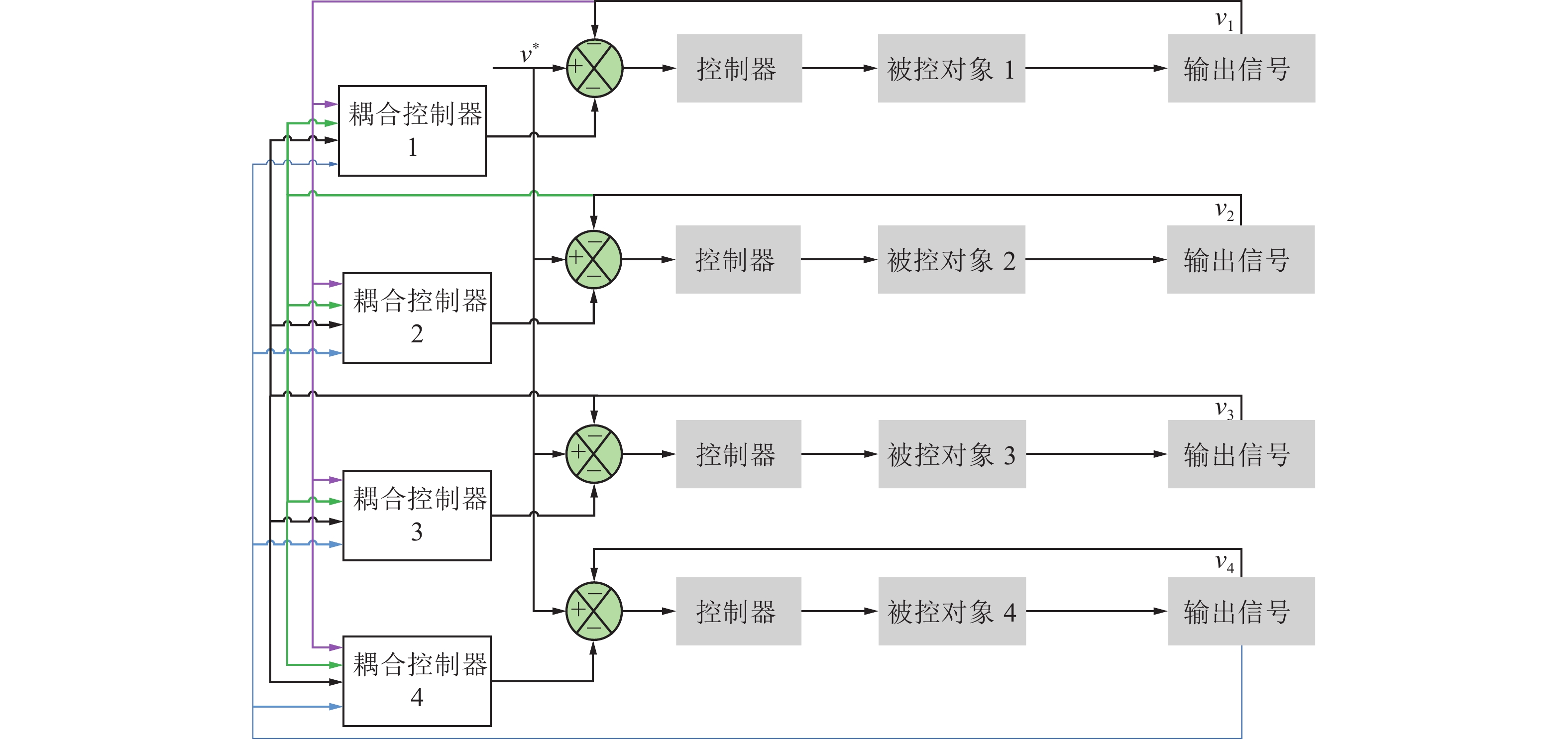
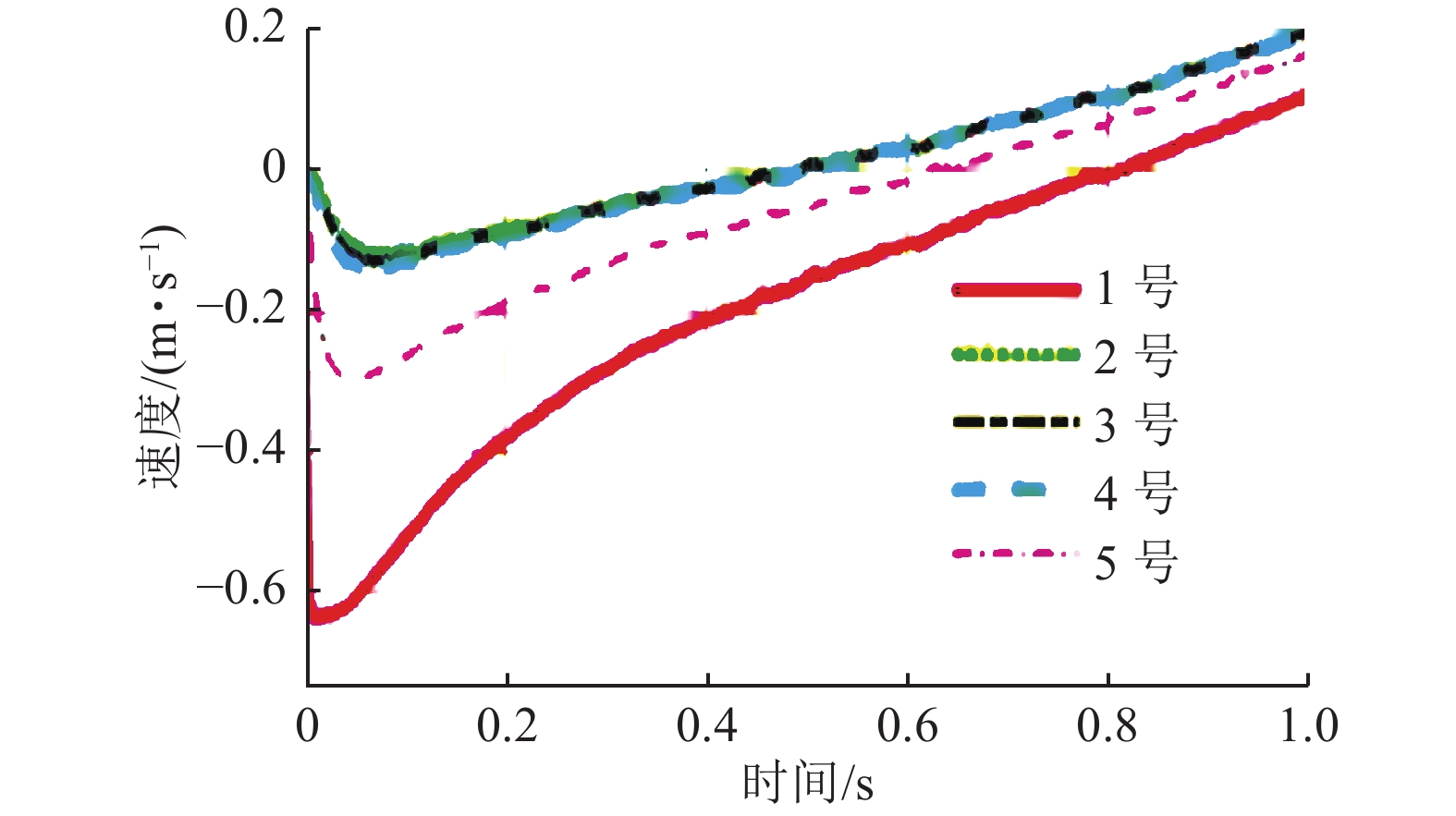
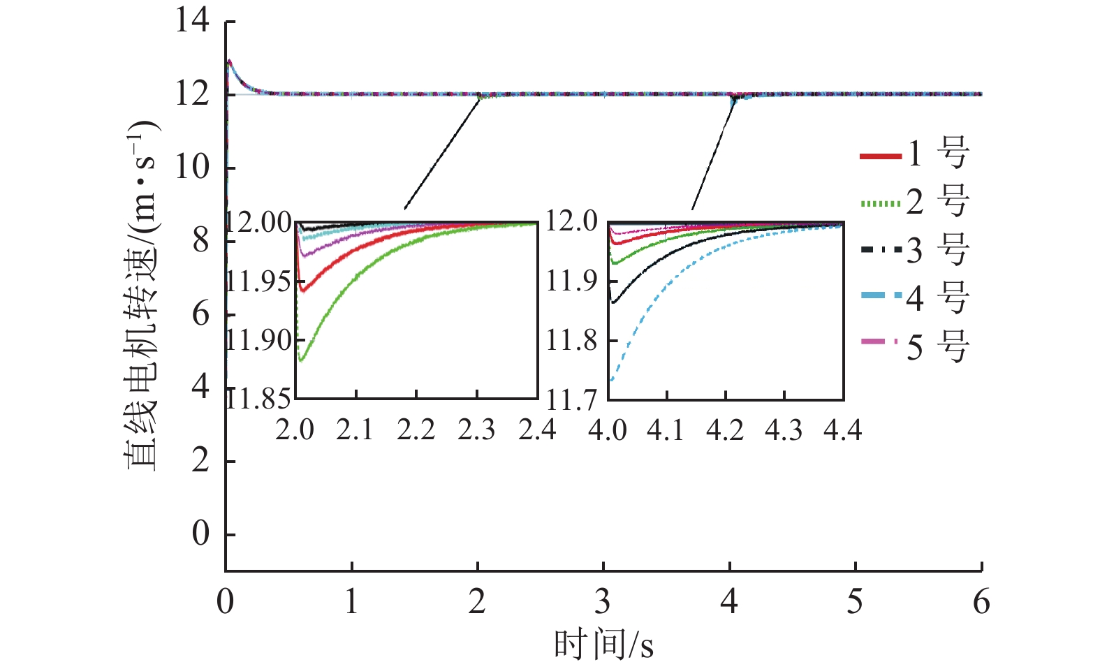
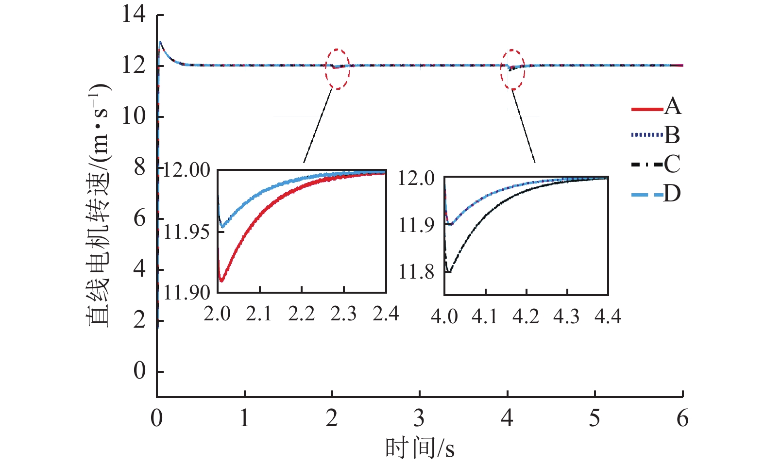
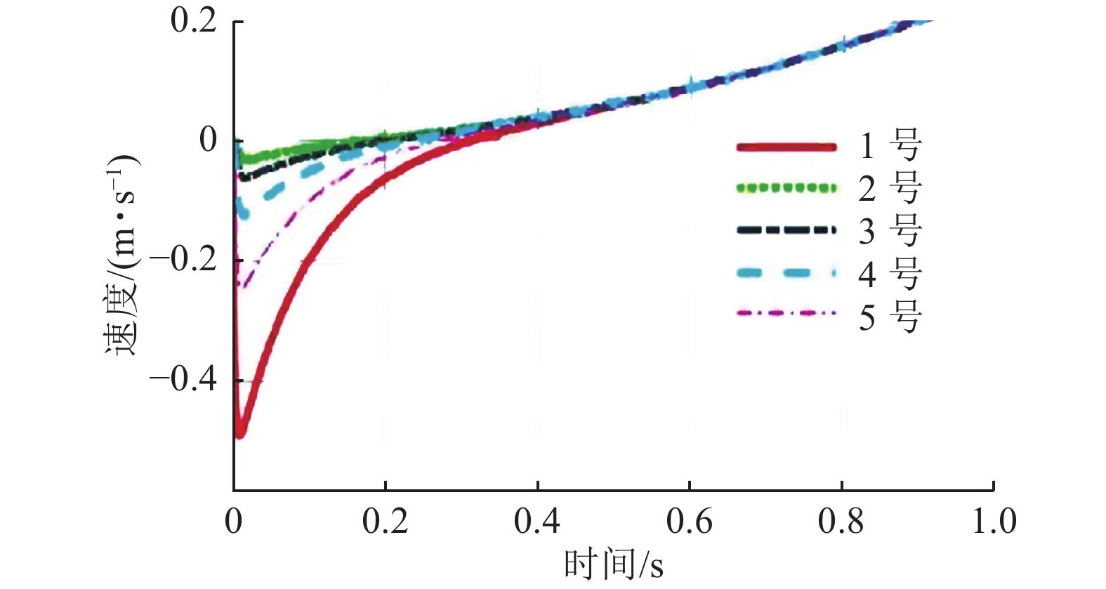
  • 摘要: 面向超2 000 m以深的深部煤炭流态化开采科学前沿,针对传统钢丝绳提升技术在提升高度、负载及可靠性等方面存在的技术瓶颈,创新提出了一种基于直线电机与齿轮齿条复合驱动的超深井无绳提升系统,并重点对其异类多电机协同驱动控制策略进行了仿真与试验研究。首先,针对深部煤炭流态化开采系统辅助提升的运输对象及工况特点,提出直线电机与齿轮齿条复合提升的方案,并对其驱动设备及系统进行选型设计;其次,选定齿轮驱动永磁同步电机(PMSM)与直线驱动永磁同步电机(PMLSM)2种电机的矢量控制策略,分别通过对2种电机进行数学建模,并在MATLAB/Simulink中进行仿真模型搭建,从而对电机进行矢量闭环控制来研究电机的动态响应特性;接着,为了提高无绳提升系统异类多电机间的同步性能,开展了多电机同步与协同控制策略的研究与分析,采用了模糊PI优化参数方法对传统的耦合控制方式进行优化;同时,对异类电机的协同控制提出了“恒扭矩(F)‒速度(ω)”的控制策略,并基于AMESim进行了动力学的仿真分析;最后,搭建无绳提升系统原理样机,通过试验验证了所提出的“Fω”控制策略的可行性与合理性。研究结果表明:采用模糊PI环形耦合控制算法可以优化电机响应特性,提高多电机之间的跟随性能、同步性能;采用异类电机“Fω”协同控制策略,负载提升容器的变化与驱动齿轮电机加速度变化呈正相关关系,且更易实现控制。

     

    Abstract: Aiming at the scientific frontier of deep coal fluidization mining more than 2 000 m deep, aiming at the technical bottleneck of traditional wire rope lifting technology in lifting height, load and reliability, an ultra-deep well wireless lifting system based on combined drive of linear motor and gear rack is innovatively proposed, and the simulation and test research are focused on the control strategy of multi-motor collaborative drive. First, according to the characteristics of the transport objects and working conditions of the deep coal fluidization mining system auxiliary lifting, the combined lifting scheme of linear motor and gear rack is proposed, and the drive equipment and system are selected and designed; Secondly, the vector control strategies of two kinds of motors, Gear-driven permanent magnet synchronous motor (PMSM) and Linear drive permanent magnet synchronous motor (PMLSM), are selected, and the dynamic response characteristics of the motor are studied through mathematical modeling of the two motors and simulation model establishment in MATLAB/Simulink; Secondly, in order to improve the synchronous performance of multi-motors, the research and analysis of multi-motor synchronization and cooperative control strategy are carried out, and the fuzzy PI optimization parameter method is used to optimize the traditional coupling control mode; At the same time, the control strategy of "constant torque (F)‒speed (ω)" is proposed for the collaborative control of dissimilar motors, and the dynamic simulation analysis is carried out based on AMESim; Finally, a prototype of the cordless hoisting system is established, and the feasibility and rationality of the "Fω" control strategy proposed in this paper are verified through tests. Finally, a prototype of the cordless hoisting system is established, and the feasibility and rationality of the proposed "Fω" control strategy are verified through tests. The research results show that the fuzzy PI loop coupling control algorithm can optimize the motor response characteristics and improve the following and synchronization performance among multiple motors. By adopting the "Fω" coordinated control strategy of dissimilar motor, the change of load lifting container is positively related to the change of acceleration of drive gear motor, and it is easier to realize control.

     

/

返回文章
返回