高级检索

基于煤心原位体积复原的免封孔测压试验研究

Experimental study of pressure measurement without sealing hole based on coal core in situ volume recovery

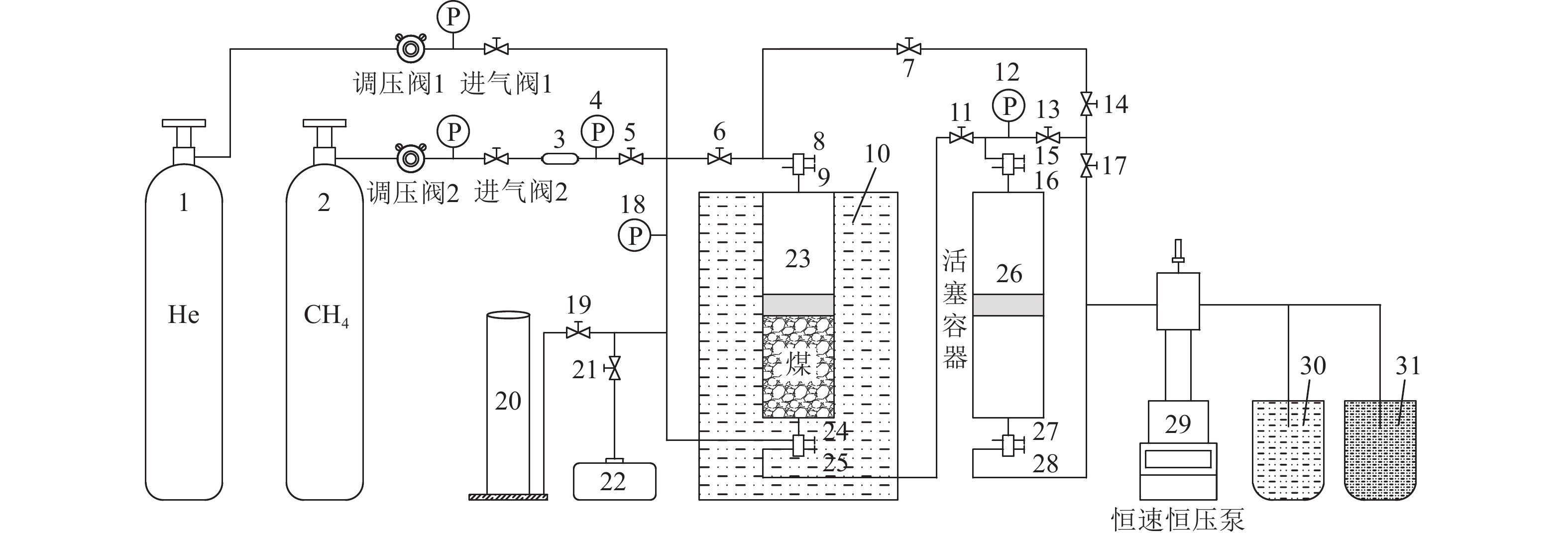
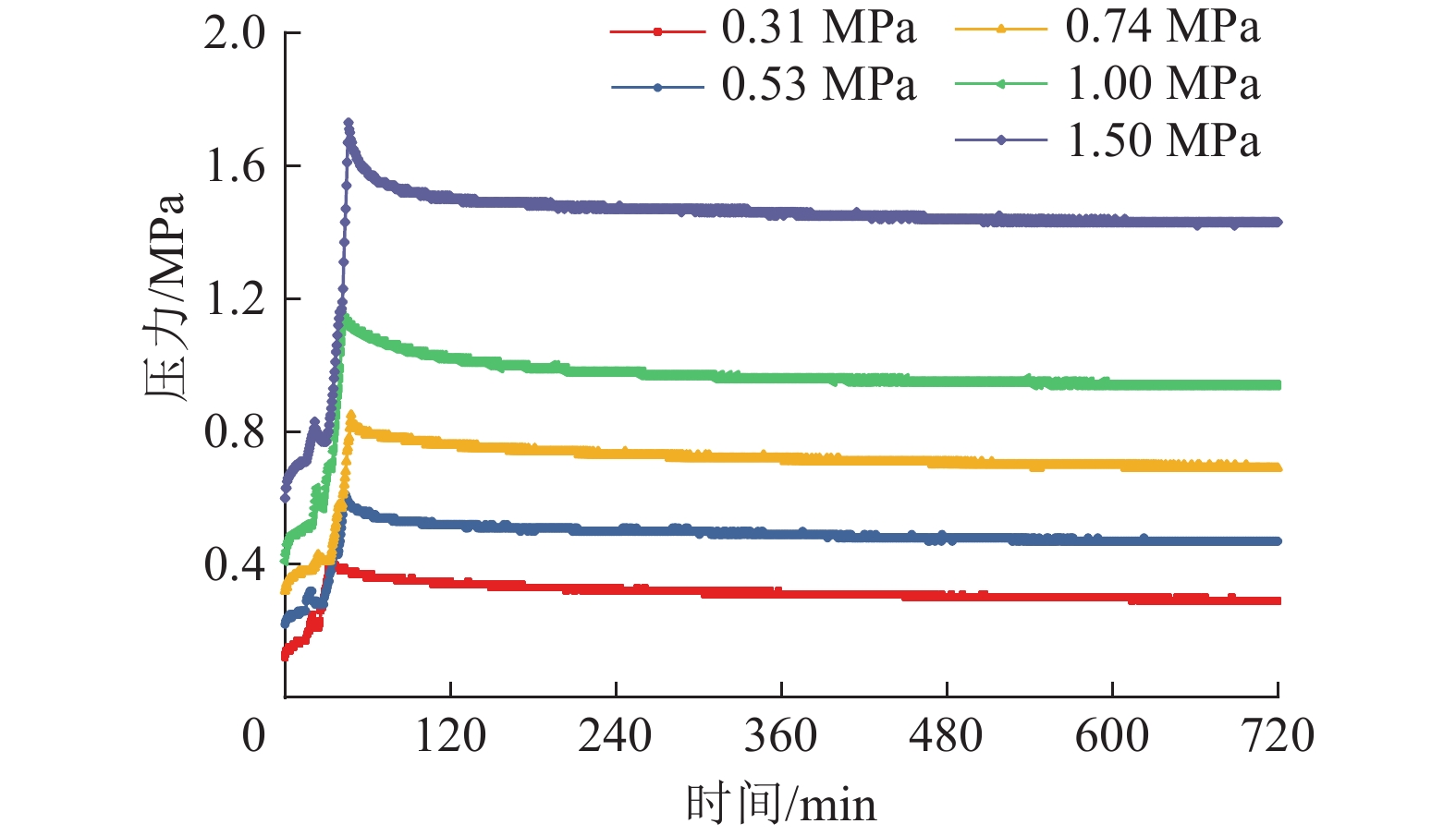
  • 摘要: 基于“状态复原”的免封孔测压技术是通过将瓦斯压力测试煤样由井下原始煤体赋存状态被剥离出来装入实验煤样罐后进行漏失瓦斯量补偿、煤心体积复原、人工模拟煤体储层温度来复原原始煤体赋存状态下的煤层瓦斯压力的实验测压新技术,是准确快速获取预抽煤层残余瓦斯压力的可行性新技术,该技术不受井下测压地点和封孔质量的限制。煤心体积的准确复原是该方法准确测定预抽煤层残余瓦斯压力的关键环节。为了探究合适的煤心体积复原方式,依托团队自主研发的免封孔煤层瓦斯压力测定仪,开展了加载轴压煤心体积复原、接触注液(水/油)煤心体积复原、加压与注液结合的煤心体积复原实验研究。结果发现:设定加载轴压依次为5、10、15……65 MPa进行煤心体积复原时,由于煤样颗粒之间相互支撑抵抗作用,导致因取样破碎煤体而新生的裂隙无法完全“愈合”,单纯通过加压的方式复原煤心体积在理论和技术上均难以实现;设置初始吸附平衡压力P0为0.31、0.53、0.74、1.00、1.50 MPa进行接触注水、接触注硅油、加压/注液结合的煤心体积复原实验,接触注水的煤心体积复原方式实验误差为40.67%~116.13%,接触注硅油的煤心体积复原方式实验误差为29.33%~87.10%,加压/注液结合的煤心体积复原方式的实验误差在2.67%~9.68%,且误差随吸附平衡压力的增大而减小;对比3种煤心体积复原方式的实验效果,最终确定以上腔加压与下腔注硅油结合的方式复原煤心原位体积。为基于“状态复原”的免封孔测压技术的实现提供了一种可靠途径,为煤矿准确快速获取预抽煤层残余瓦斯压力值提供了一种新方法,为煤层瓦斯抽采效果检验与达标评判提供了技术支撑。

     

    Abstract: The non-sealing pressure measurement technology based on “state recovery” is a new experimental pressure measurement technology that compensates the gas loss, restores the coal core volume, and artificially simulates the coal reservoir temperature to restore the coal seam gas pressure under the original coal body occurrence state by transferring the gas pressure test coal sample from the original coal body occurrence state to the stripped coal sample and put it into the experimental coal sample tank. It is a feasible new technology to obtain the residual gas pressure of pre-pumped coal seam accurately and quickly, which is not limited by the location of downhole pressure measurement and the quality of hole sealing.The accurate recovery of the core volume is the key to the accurate determination of residual gas pressure in the pre-pumped coal seam by this method. In order to explore the appropriate coal core volume restoration method, relying on the no-seal coal seam gas pressure tester independently developed by the team, the coal core volume restoration experiment was carried out by loading axial compression coal core volume restoration, contact liquid injection (water/oil) coal core volume restoration, and the combination of pressure and liquid injection coal core volume restoration. The results showed that: When the loading axial pressure is set as 5, 10, 15……65 MPa in order to restore the coal core volume, due to the mutual support and resistance between the coal sample particles, the newly formed cracks caused by the sampling of broken coal body cannot be completely "healed", and it is difficult to restore the coal core volume by simply pressuring it in both theory and technology. Set the initial adsorption equilibrium pressure P0 to 0.31, 0.53, 0.74, 1.00 and 1.50 MPa for the coal core volume recovery test of contact water injection, contact silicone oil injection and compression/liquid injection combination. The experimental error of the coal core volume restoration method is 40.67%~116.13%. The experimental error of the coal core volume restoration method with contact silicone oil injection is 29.33%~87.10%, and the experimental error of the coal core volume restoration method with pressure/liquid injection is 2.67%~9.68%, and the error decreases with the increase of adsorption equilibrium pressure. Comparing the experimental results of three kinds of coal core volume restoration methods, it is finally determined that the combination of pressure in the upper cavity and injection of silicone oil in the lower cavity restores the coal core volume in situ. It provides a reliable way for the realization of non-sealed hole pressure measurement technology based on “state recovery”, provides a new method for coal mine to accurately and quickly obtain the residual gas pressure value of pre-pumped coal seam, and provides technical support for coal seam gas extraction effect inspection and extraction standard evaluation.

     

/

返回文章
返回